Регулятор оборотов своими руками: поэтапная инструкция создания без знания электроники регулятора для двигателя переменного тока 220В
Вентиляторы, миксеры, фены, блендеры, различные насосы, шуруповерты, болгарки, дрели, точильные станки, пылесосы, стиральные и посудомоечные машины – их всех объединяет, как и множество другой бытовой и профессиональной техники, наличие электрического двигателя.
При том, что зачастую для подобных аппаратов не требуется максимального количества оборотов при работе, да и запуск их до полной мощности желательно сделать плавным.
Последнее продлит срок жизни устройства, защитит электронные цепи и механические элементы от быстрого выгорания и износа.
Контроль оборотов нужен не только для сохранения работоспособности аппарата, он позволит произвести достаточно серьезную экономию электроэнергии.
Что такое регулятор оборотов
Для управления скоростью вращения вала электродвигателя используют специализированные регуляторы оборотов, достаточно различающиеся по принципу действия схематично, в зависимости от типа мотора. Тем не менее их конструкцию по силам повторить даже начинающему мастеру.
В случае, нежелания, слабой квалификации, или отсутствия времени, можно приобрести уже готовую управляющую систему. Главное — соблюдать единство пропускаемой мощности и вида регулирования к типу электромотора.
Типы электродвигателей
Существуют разные ниши использования электродвигателей. В некоторых выгоднее применять один принцип основы работы подвижных частей устройства, у других — иной. Наиболее распространены следующие типы конструкций:
- Двигатели постоянного тока. В составе таких моторов предусматривается коллектор, подключающий в зависимости от угла поворота, одну из катушек на роторе, чтобы генерируемое ей поле начинало взаимодействовать с постоянными магнитами или обмотками возбуждения на статоре.
- Распространение подобные системы получили для относительно маломощных ниш применения, максимум у таких моторов составляет меньше мегаватта. Причина в подвижных щетках коллектора, которые замыкают контакты катушек во время работы двигателя.
- Каждое соединение вызывает возникновение искры, повышающей температуру металла проводников. Есть и большой плюс у подобных конструкций – он состоит в легкой управляемости скоростью вращения.
- Достаточно регулировать значение входящего напряжения на обмотки ротора. Основные ниши распространения двигателей постоянного тока лежат в области от детских игрушек, до электропоездов средней мощности.
Универсальный коллекторный двигатель
По конструкции он полностью аналогичен устройству мотора постоянного тока с единственным отличием – все магнитопроводы изготавливаются на основе технологии шихтования.
- Наибольшее распространение подобный тип двигателя получил в быту — болгарки, миксеры, стиральные машины, дрели, мясорубки, а также работа множества иной техники основывается на использовании коллекторных двигателей переменного тока.
- Популярность подобных моторов обуславливается легкостью регулировки быстроты вращения вала, даже в сетях переменного тока, используя обычное понижение входящего напряжения.
Для подобного ограничения в сетях энергоснабжения 220/380В используют подсоединяемый к линии двунаправленный тиристор, называемый семистором.
Еще одним плюсом такой системы служит «всеядность» двигателя. Коллекторный мотор может приводиться в действие током любого вида — и постоянным, и переменным.
Асинхронный электродвигатель
Основное распространение получил в промышленности – ему для работы нужна сеть питания переменного тока с несколькими фазами. Хотя, можно запустить его и с единой, создав вторую при помощи конденсатора.
Конструкция двигателя содержит несколько катушек на статоре, работающих на разных фазах. Роторы у асинхронных двигателей бывают нескольких типов. Основными считаются короткозамкнутые и фазные.
Последний отличается наличием дополнительных, подключаемых к сети питания катушек, размещаемых на нем же.
- Преимущество первой конструкции — нет скользящего контакта, ротор магнититься за счет возникающих внутри него вихревых токов. Вторая имеет плюс в возможности тонкой регулировки скорости оборотов.
- Еще одним плюсом следует считать возможность запуска напрямую, от трехфазовой сети переменного напряжения. Мощность у подобных моторов, при необходимости, гораздо выше, чем у их коллекторных аналогах. У последних, при похожих токах, сгорали бы обмотки ротора.
В быту асинхронные двигатели представлены слабо. Обычно они используются в системах, где не требуется регуляция скорости — насосах, вытяжках, холодильниках и аналогичных устройствах.
Но даже в названых случаях желательно контролировать ход мотора. Для этого используют пропорциональную регуляцию частоты сети питания, приходящую на двигатель, вместе с ее напряжением.
Или же применяют векторное управление. Но, последнее, достаточно сложно конструктивно за счет содержащегося в его составе микроконтроллера, набора датчиков, инвертора, и тому подобных элементов, в своей массе увеличивающих стоимость конечного аппарата.
Синхронный электродвигатель
Отличается от асинхронного наличием обмоток на роторе. В то же время, электромагниты на статоре могут быть заменены на свой постоянный тип. Работает за счет частоты смены фазовых напряжений на разных обмотках, которая может быть получена как от сети, так и генерироваться полупроводниковой управляющей схемой. Контроль скорости, в настоящем типе двигателя, можно выполнить только понижением или повышением приходящих герц на витки катушек.
Популярность синхронные двигатели набрали за счет своей надежности, и постепенно вытесняют свои коллекторные и асинхронные аналоги. Выход из строя одной сборки управляющей контуром (а для каждой из обмоток она своя), или самой катушки, не приведет к поломке всего мотора. Тем более, что стоимость производства полупроводниковых, управляющих компонентов устройства, все время снижается.
Кроме описанных, есть электродвигатели работа которых строится на немного других принципах. К примеру, вентильно-индукторные с самовозбуждением (ВИД, ВИП, ВИМ), или использующие независимое (НВ) создание электромагнитного поля. Встречаются они достаточно редко и смысла в описании систем регуляции скорости для них нет.
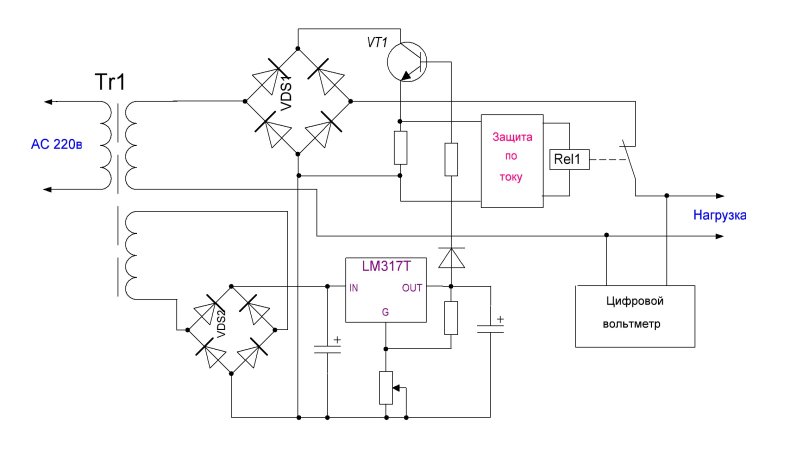
Регулятор оборотов двигателя постоянного тока
Конструкция в своей основе проста, и может быть представлена, в элементарном виде, резистором, или потенциометром (переменным сопротивлением), размещаемым последовательно в электроцепи питания мотора.
К сожалению, КПД двигателя, при таком подходе достаточно сильно уменьшается.
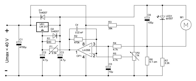
Существуют более технически полные варианты схем, управляющие скоростью оборотов ДПТ, которые не только сохраняют коэффициент полезного действия, но и стабилизируют саму скорость вращения вала, в зависимости от нагрузки.
- На схеме представлен задающий генератор TL074, вырабатывающий импульс треугольной формы, с частотной характеристикой в 2кГц, который и используется для питания двигателя.
- В случае уменьшения, или увеличения нагрузки, сигнал о произошедшем событии, через элементы R12,R11,VD1,C2 возвращается на 14 контакт задающей микросхемы, управляя длинной периода импульсов идущих в цепь питания электромотора.
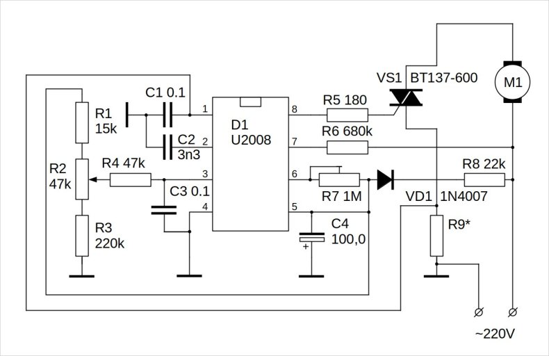
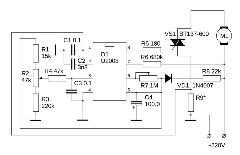
Регулятор оборотов коллекторного двигателя 220В
Наиболее простой регулятор скорости, в случае коллекторного двигателя переменного тока 220В, будет выглядеть следующим образом:
Принцип его действия построен на изменении длины (времени существования) приходящих импульсов фазы переменного тока на обмотки двигателя.
- Задает параметр ШИМ регулятор U2008. Сигнал поступающий с 8 канала микросхемы, открывает тиристор Th1, давая возможность току питать мотор.
- Длинна импульса потока электронов задается переменным сопротивлением P2, сигнал от которого приходит на 3 управляющий контакт ШИМ.
- Собранная схема в регулировке не нуждается, достаточно произвести небольшую подстройку в конце монтажа.
Выполняется она следующим образом: регулятор P2 переводиться в крайнее положение (наименьшее сопротивление), а P1 поворачивается до уровня, когда двигатель выходит на максимальные обороты.
Регулятор оборотов асинхронного двигателя
Как уже было описано, скорость в асинхронных электромоторах регулируется сменой частоты каждой фазы обмотки. Для замедления число герц уменьшают, если нужно ускорение – повышают.
Важна и мощность исходного импульса, а вот его длина тут значение имеет слабое. Можно использовать методы раздельно друг от друга, с уменьшением эффекта.
- Совсем простая в изготовлении схема, вполне подходящая для работы с бытовой техникой, питаемой от одной фазы:
- Здесь потенциометр R1 регулирует сдвиг входного импульса питания, в свою очередь, открывающего симистор.
- Для двигателя, работающего от трех фаз, все будет выглядеть несколько сложнее, так как подобную схему нужно будет реализовать для каждой входной линии отдельно.
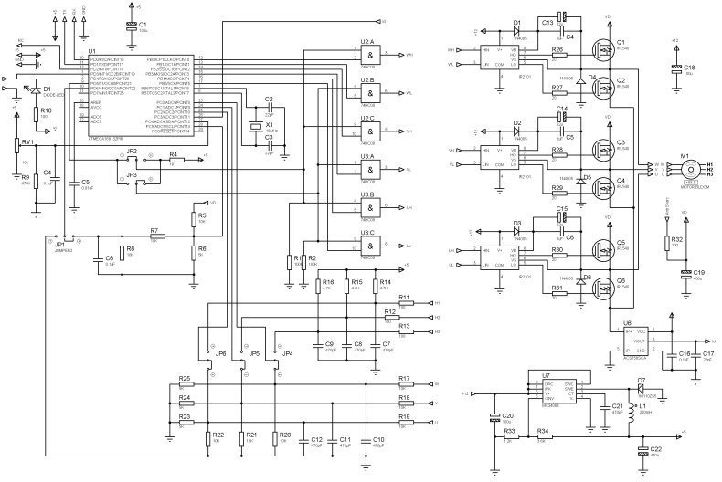
Регулятор оборотов синхронного двигателя
Так как скорость вращения вала синхронного двигателя непосредственно зависит от приходящей частоты фаз тока питания на катушки, – единственный способ ее изменить – повышать или понижать названый параметр.
Смена мощности, в отличие от асинхронного мотора, ничего не даст.
Для синхронного двигателя может подойти следующая конструкция регулятора скорости:
- Блоки А, B и C одинаковы между собой. Микросхема CD4093(КР1561ТЛ1), обозначенная как DDR1 генерирует импульсы в пределах 1.5..12 кГц.
- Подстройку — понижение и повышение частоты выполняют потенциометром R2, скважность задают через R4.
- На выходе генератора находятся двухступенчатые делители DDR2 и DDR3 на основе логики CD4017(К561ИЕ8).
Выходной каскад второй микросхемы и задает три фазы работы двигателя.


































































































































